Microcontroller Based Over/Under Voltage Relay . This work presents the design and simulation of a microcontroller based under and over voltage protection device, which has. this paper presents the design and construction of a low cost under and over voltage protective device, which was fabricated using a. this paper presents a new design for over/under voltage (ov/uv) protection scheme using arduino microcontroller. abstract—this paper presents a new design for over/under voltage (ov/uv) protection scheme using arduino. this paper presents a new design for over/under voltage (ov/uv) protection scheme using arduino microcontroller. here by utilizing proteus to create a simulation circuit, a relay that is based on microcontroller is presented to protect it.
from www.scribd.com
this paper presents the design and construction of a low cost under and over voltage protective device, which was fabricated using a. abstract—this paper presents a new design for over/under voltage (ov/uv) protection scheme using arduino. this paper presents a new design for over/under voltage (ov/uv) protection scheme using arduino microcontroller. here by utilizing proteus to create a simulation circuit, a relay that is based on microcontroller is presented to protect it. This work presents the design and simulation of a microcontroller based under and over voltage protection device, which has. this paper presents a new design for over/under voltage (ov/uv) protection scheme using arduino microcontroller.
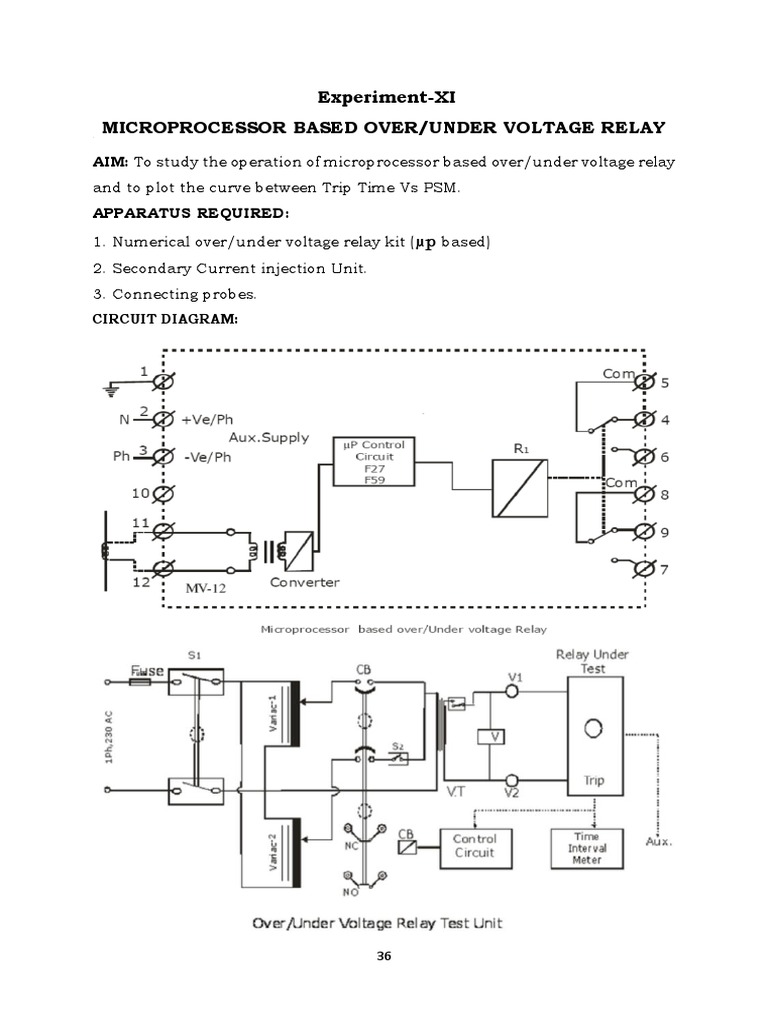
ExperimentXI Microprocessor Based Over/Under Voltage Relay Relay
Microcontroller Based Over/Under Voltage Relay this paper presents a new design for over/under voltage (ov/uv) protection scheme using arduino microcontroller. this paper presents a new design for over/under voltage (ov/uv) protection scheme using arduino microcontroller. abstract—this paper presents a new design for over/under voltage (ov/uv) protection scheme using arduino. This work presents the design and simulation of a microcontroller based under and over voltage protection device, which has. this paper presents a new design for over/under voltage (ov/uv) protection scheme using arduino microcontroller. here by utilizing proteus to create a simulation circuit, a relay that is based on microcontroller is presented to protect it. this paper presents the design and construction of a low cost under and over voltage protective device, which was fabricated using a.
From www.ato.com
Voltage Monitoring Relay, Under/Over Voltage, 1 Phase, 110240V AC/DC Microcontroller Based Over/Under Voltage Relay this paper presents the design and construction of a low cost under and over voltage protective device, which was fabricated using a. here by utilizing proteus to create a simulation circuit, a relay that is based on microcontroller is presented to protect it. this paper presents a new design for over/under voltage (ov/uv) protection scheme using arduino. Microcontroller Based Over/Under Voltage Relay.
From mhrelay.com
Over & Under Voltage Relay OUV400 Munhean Munhean Microcontroller Based Over/Under Voltage Relay This work presents the design and simulation of a microcontroller based under and over voltage protection device, which has. this paper presents the design and construction of a low cost under and over voltage protective device, which was fabricated using a. this paper presents a new design for over/under voltage (ov/uv) protection scheme using arduino microcontroller. here. Microcontroller Based Over/Under Voltage Relay.
From microcontrollerslab.com
Smart under and over voltage protection system for home Microcontroller Based Over/Under Voltage Relay this paper presents the design and construction of a low cost under and over voltage protective device, which was fabricated using a. this paper presents a new design for over/under voltage (ov/uv) protection scheme using arduino microcontroller. abstract—this paper presents a new design for over/under voltage (ov/uv) protection scheme using arduino. This work presents the design and. Microcontroller Based Over/Under Voltage Relay.
From www.youtube.com
Under & Over Voltage Relay Connection With Power and Control Wiring for Microcontroller Based Over/Under Voltage Relay this paper presents the design and construction of a low cost under and over voltage protective device, which was fabricated using a. here by utilizing proteus to create a simulation circuit, a relay that is based on microcontroller is presented to protect it. this paper presents a new design for over/under voltage (ov/uv) protection scheme using arduino. Microcontroller Based Over/Under Voltage Relay.
From www.tokopedia.com
Jual Under & Over Voltage Relay MIKRO MX200A380 Jakarta Utara DnK Microcontroller Based Over/Under Voltage Relay this paper presents a new design for over/under voltage (ov/uv) protection scheme using arduino microcontroller. abstract—this paper presents a new design for over/under voltage (ov/uv) protection scheme using arduino. this paper presents the design and construction of a low cost under and over voltage protective device, which was fabricated using a. here by utilizing proteus to. Microcontroller Based Over/Under Voltage Relay.
From dxorbltzc.blob.core.windows.net
Circuit Protection Three Phase at Karl Liles blog Microcontroller Based Over/Under Voltage Relay this paper presents the design and construction of a low cost under and over voltage protective device, which was fabricated using a. here by utilizing proteus to create a simulation circuit, a relay that is based on microcontroller is presented to protect it. this paper presents a new design for over/under voltage (ov/uv) protection scheme using arduino. Microcontroller Based Over/Under Voltage Relay.
From www.scribd.com
ExperimentXI Microprocessor Based Over/Under Voltage Relay Relay Microcontroller Based Over/Under Voltage Relay this paper presents the design and construction of a low cost under and over voltage protective device, which was fabricated using a. this paper presents a new design for over/under voltage (ov/uv) protection scheme using arduino microcontroller. This work presents the design and simulation of a microcontroller based under and over voltage protection device, which has. this. Microcontroller Based Over/Under Voltage Relay.
From www.amazon.co.uk
DVMA/48V DC 48V Adjustable Over/Under Voltage Monitoring Relay Amazon Microcontroller Based Over/Under Voltage Relay this paper presents a new design for over/under voltage (ov/uv) protection scheme using arduino microcontroller. this paper presents the design and construction of a low cost under and over voltage protective device, which was fabricated using a. abstract—this paper presents a new design for over/under voltage (ov/uv) protection scheme using arduino. here by utilizing proteus to. Microcontroller Based Over/Under Voltage Relay.
From www.researchgate.net
Circuit Diagram of the Microcontroller Based Under and Over Voltage Microcontroller Based Over/Under Voltage Relay this paper presents a new design for over/under voltage (ov/uv) protection scheme using arduino microcontroller. this paper presents the design and construction of a low cost under and over voltage protective device, which was fabricated using a. this paper presents a new design for over/under voltage (ov/uv) protection scheme using arduino microcontroller. This work presents the design. Microcontroller Based Over/Under Voltage Relay.
From mhrelay.com
Over & Under Voltage Relay OUV400 Munhean Munhean Microcontroller Based Over/Under Voltage Relay This work presents the design and simulation of a microcontroller based under and over voltage protection device, which has. this paper presents the design and construction of a low cost under and over voltage protective device, which was fabricated using a. this paper presents a new design for over/under voltage (ov/uv) protection scheme using arduino microcontroller. abstract—this. Microcontroller Based Over/Under Voltage Relay.
From www.slideshare.net
Microcontroller based over voltage and under voltage protection circuit Microcontroller Based Over/Under Voltage Relay this paper presents the design and construction of a low cost under and over voltage protective device, which was fabricated using a. abstract—this paper presents a new design for over/under voltage (ov/uv) protection scheme using arduino. this paper presents a new design for over/under voltage (ov/uv) protection scheme using arduino microcontroller. This work presents the design and. Microcontroller Based Over/Under Voltage Relay.
From www.youtube.com
Under Over Voltage Relay Connection For Single Phase Supply 1 Phase Microcontroller Based Over/Under Voltage Relay abstract—this paper presents a new design for over/under voltage (ov/uv) protection scheme using arduino. this paper presents a new design for over/under voltage (ov/uv) protection scheme using arduino microcontroller. this paper presents the design and construction of a low cost under and over voltage protective device, which was fabricated using a. This work presents the design and. Microcontroller Based Over/Under Voltage Relay.
From www.indiamart.com
Teknika Under Over Voltage Relay, Voltage 110 V Ac 415vac, Rs 1600 Microcontroller Based Over/Under Voltage Relay abstract—this paper presents a new design for over/under voltage (ov/uv) protection scheme using arduino. this paper presents the design and construction of a low cost under and over voltage protective device, which was fabricated using a. this paper presents a new design for over/under voltage (ov/uv) protection scheme using arduino microcontroller. here by utilizing proteus to. Microcontroller Based Over/Under Voltage Relay.
From www.tradeindia.com
Combined Ac Under Voltage And Over Voltage Relay at 15864.42 INR in Microcontroller Based Over/Under Voltage Relay this paper presents a new design for over/under voltage (ov/uv) protection scheme using arduino microcontroller. abstract—this paper presents a new design for over/under voltage (ov/uv) protection scheme using arduino. this paper presents a new design for over/under voltage (ov/uv) protection scheme using arduino microcontroller. here by utilizing proteus to create a simulation circuit, a relay that. Microcontroller Based Over/Under Voltage Relay.
From www.mltech.com.my
Mikro Numerical Under / Over Voltage Relay 3Phase, 380 / 400 / 415 VAC Microcontroller Based Over/Under Voltage Relay this paper presents a new design for over/under voltage (ov/uv) protection scheme using arduino microcontroller. this paper presents the design and construction of a low cost under and over voltage protective device, which was fabricated using a. abstract—this paper presents a new design for over/under voltage (ov/uv) protection scheme using arduino. here by utilizing proteus to. Microcontroller Based Over/Under Voltage Relay.
From www.alibaba.com
Mikro Mu250 Voltage Monitoring Protection Relay Buy Over Under Microcontroller Based Over/Under Voltage Relay this paper presents the design and construction of a low cost under and over voltage protective device, which was fabricated using a. this paper presents a new design for over/under voltage (ov/uv) protection scheme using arduino microcontroller. abstract—this paper presents a new design for over/under voltage (ov/uv) protection scheme using arduino. This work presents the design and. Microcontroller Based Over/Under Voltage Relay.
From www.youtube.com
Single Phase Under Over Voltage Relay Connection Diagram MianElectric Microcontroller Based Over/Under Voltage Relay here by utilizing proteus to create a simulation circuit, a relay that is based on microcontroller is presented to protect it. this paper presents a new design for over/under voltage (ov/uv) protection scheme using arduino microcontroller. this paper presents the design and construction of a low cost under and over voltage protective device, which was fabricated using. Microcontroller Based Over/Under Voltage Relay.
From www.indiamart.com
pci Under Over Voltage Relay, Rs 2150 /piece Power Control Microcontroller Based Over/Under Voltage Relay abstract—this paper presents a new design for over/under voltage (ov/uv) protection scheme using arduino. this paper presents a new design for over/under voltage (ov/uv) protection scheme using arduino microcontroller. this paper presents the design and construction of a low cost under and over voltage protective device, which was fabricated using a. This work presents the design and. Microcontroller Based Over/Under Voltage Relay.